Заказы на запчасти принимаются строго через сайт путем добавления в корзину или лично в магазине.
1 НАКЛЕЙКИ Трактор PARTNER P13592HRB 96061017401 2008-08
2 КОЛЕСА И ШИНЫ Трактор PARTNER P13592HRB 96061017401 2008-08
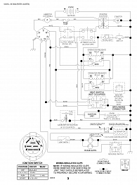
3 ЭЛЕКТРОСХЕМА Трактор PARTNER P13592HRB 96061017401 2008-08
4 АККУМУЛЯТОР ПРОВОДКА Трактор PARTNER P13592HRB 96061017401 2008-08
5 РАМА КОЖУХА Трактор PARTNER P13592HRB 96061017401 2008-08
6 РЕМЕНЬ КОРОБКА ПЕРЕДАЧ Трактор PARTNER P13592HRB 96061017401 2008-08
7 РУЛЕВОЕ УПРАВЛЕНИЕ Трактор PARTNER P13592HRB 96061017401 2008-08
8 СИДЕНЬЕ Трактор PARTNER P13592HRB 96061017401 2008-08
9 ПОДКЛЮЧЕНИЕ ПРИВОДА Трактор PARTNER P13592HRB 96061017401 2008-08
10 ДВИГАТЕЛЬ BRIGGS&STRATTON Трактор PARTNER P13592HRB 96061017401 2008-08
11 ДЕКА РЕМЕНЬ НОЖ АДАПТЕР ШКИВ Трактор PARTNER P13592HRB 96061017401 2008-08
12 ТРАВОСБОРНИК Трактор PARTNER P13592HRB 96061017401 2008-08
Масла - Фильтра - Присадки - Свечи зажигания Трактор PARTNER P13592HRB 96061017401 2008-08